There are many integrated circuits that can help you to optimize the performance of battery-powered devices. In this article we’ll take a look at the MAX17055.
The basic concept of an electrochemical cell is simple: stored chemical energy is converted to electrical energy when a circuit is connected to the cell’s conductive terminals. But the details are not so simple, especially with rechargeable batteries.
Beyond nonidealities such as internal resistance and voltage change during discharge, rechargeable batteries benefit from careful management during circuit operation and charging procedures. (I’m not an expert on all the different battery chemistries, but some types are certainly more finicky than others; LiPo batteries are notoriously finicky.)
As far as the user of the product is concerned, the most basic aspect of battery management is estimating the remaining charge, either as a percentage of full charge or an actual amount of time until the screen goes blank. If accuracy is important and you’re working with lithium batteries, this task is far more complicated than you might think.

Discharge characteristics for two types of lithium batteries. Courtesy of Texas Instruments via Digi-Key.
The fact is, the discharge profile is not straightforward. And this is where chips such as the MAX17055 come into play. This device is referred to as a “fuel gauge,” and it has absolutely nothing to do with assessing the status of your gas tank. “Fuel gauge” in this case is an analogical way of describing a component that estimates the amount of charge remaining in a battery.

The Algorithm
The MAX17055 incorporates digital signal processing circuitry that implements an algorithm dedicated to estimating remaining battery life. In fact, Maxim considers this algorithm special enough to deserve a name: it’s the “ModelGauge m5 EZ” algorithm. It works in conjunction with the device’s hardware to produce fuel-gauge measurement accuracy that Maxim considers quite impressive.
As mentioned above, battery discharge is a complex thing. The MAX17055 achieves high accuracy by accounting for the effects of cell aging, temperature, and discharge rate. It reports its SOC (state of charge) findings as a percentage of the battery capacity or as remaining mAh.
Another interesting feature is the battery-age tracker, for lack of a better term. The MAX17055 can provide an estimate of the battery’s age based on
- how much the battery’s capacity has diminished,
- how much the battery’s internal resistance has increased, or
- how many charge/discharge cycles have occurred.
(This last option is referred to as the “cycle odometer”—again, we are indeed talking about batteries here, not cars).
Voltage vs. Coulomb
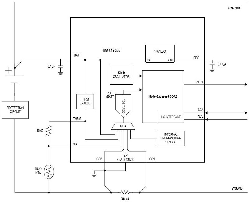
As you can see in the following circuit diagram, few external components are required:

One component you’ll certainly need is the sense resistor. The preferred value seems to be 10 mΩ, though the chip is compatible with values as low as 1 mΩ and as high as 1000 mΩ.
The fact that the MAX17055 needs a sense resistor tells you that it is using the coulomb-counter method. A sense resistor allows a device to measure current, which is defined as charge per second. Thus, you can calculate total charge by integrating current measurements, and you can estimate the state of the battery based on this total amount of charge that has moved from the battery to the circuit.
You can also monitor a battery by measuring its voltage. Both voltage-based and current-based approaches have weaknesses. The MAX17055 has a voltage-based fuel gauge in addition to the coulomb counter, and the ModelGauge m5 EZ algorithm incorporates data from both sensors when generating its SOC estimate. Maxim claims that the MAX17055 can thereby provide “the best of both worlds”—i.e., the benefits of coulomb-counting and of voltage monitoring, without their respective limitations.
No Customization Needed
The MAX17055’s adaptability seems rather impressive to me. There are lots of different lithium batteries, and of course their exact discharge characteristics will vary. Maxim’s m5 EZ algorithm is usually able to produce accurate SOC estimates even when the designer does not attempt to customize the chip’s operation according to the battery’s particularities.

This capability is appealing to a person like me who doesn’t want to worry about the details of how a specific battery goes from full to empty. However, if the m5 EZ algorithm doesn’t like your battery, or if you really need to maximize accuracy, the MAX17055 does allow for customization.
Have you had any exciting forays into the land of advanced battery management? Feel free to leave a comment and tell us what you’ve learned.
